污水處理技術污泥干燥技術
一、概述:
污水在處理過程中將大部分污染物轉化為污泥,污泥中含有復蓋面廣的各種污染物,包括各種重金屬、微量高毒性有機物(PCBs、AOX等)、大量細菌、病毒體和寄生蟲卵等致病微生物,處理不當會引起環境衛生和污染問題,容易引起二次污染,我國大規模建設污水處理廠,但污泥處理處理一直被忽視,近年來污水干燥技術發展迅速,介紹一些重要污泥干燥技術。
二、污泥干燥設備的類型
1.根據熱介質與污泥的接觸方式,可分為:
2.直接加熱式:將燃燒室產生的熱空氣與污泥直接接觸混合,加熱污泥,蒸發水分,最終得到干污泥制品,是對流干燥技術的應用
3.間接加熱式:通過蒸汽和熱油介質將燃燒爐產生的熱空氣傳遞給加熱器壁,從而加熱器壁另一側的濕污泥,蒸發水分去除,是導干技術的應用;
4.“直接間接”聯合干燥:即“對流-傳導技術”的結合。
5.按設備形式分為:
滾筒式、滾筒式、帶式、螺旋式、離心干燥機、淋浴式多效蒸發器、流化床、多盤管式、薄膜式、漿板式等多種形式。
6.根據干燥設備的供給方式和產品形態大致分為兩類
一是采用干燥材料混合系統,濕污泥在供給前與一定比例的干泥混合后進入干燥器,產品為球狀粒子,是干化、造粒結合的技術,另一是濕污泥直接供給,產品多為粉末狀。
三、工作原理和過程
1.直接加熱鼓式干燥技術。
工作原理是:脫水后的污泥從污泥漏斗進入混合器,按比例充分混合干燥部分的污泥,使干濕混合污泥的固化率達到50%~60%,然后通過螺旋輸送機運輸到三通道鼓式干燥器。
轉鼓內進入同一端的流速為1.2-1.3m/s,溫度為700℃左右的熱氣流接觸混合集中加熱,經過25min左右的處理,干燥后的污泥被帶有計量裝置的螺旋輸送機輸送到分離器,分離器中干燥器排出的濕熱氣體被收集熱回收,被污染的惡臭氣體被輸送到生物過濾器處理,達到環境保護要求的排放標準,從分離器排出的干污泥的粒度被控制,通過篩選器將滿足要求的污泥粒子輸送到儲藏室等待處理。
干污泥的干燥度超過92%或更高。干污泥顆粒的直徑可以控制在1-4毫米,這主要考慮了使用干污泥作為肥料或園林綠化的可能性。小型干污泥被送入混合器,與濕污泥混合送入鼓式干燥器。用于加熱鼓式干燥器的燃燒器可以使用沼氣、天然氣或熱油作為燃料。
分離器分離干燥的污泥和水蒸氣,水蒸氣幾乎帶來污泥干燥時消耗的全部熱量,這部分熱量需要充分回收利用。因此,水蒸氣通過冷凝器,冷凝器的冷卻水入口溫度為20℃,出水溫度為55℃,被冷卻的氣體送到生物過濾器處理完全達到排放標準后排放。
干燥系統的特點是:在無氧環境下操作,不產生灰塵,干燥污泥呈粒狀,粒徑可控,采用氣體回收設計降低了尾氣處理成本。
2.間接加熱干燥技術。
如圖2所示,濕污泥直接進料,間接加熱轉鼓干燥系統工藝流程圖。

脫水后的污泥輸送到干燥機的料斗,通過螺旋輸送機輸送到干燥機內,螺旋輸送機可以變頻控制定量輸送。干燥機由鼓和翼螺桿構成,鼓通過燃燒爐加熱,鼓的最大轉速為1.5r/min。
葉片螺釘通過循環熱油傳熱,最大轉速為0.5r/min。鼓和葉片螺釘同向或反向旋轉,污泥可以連續前進干燥,鼓沿長度方向分布在3個燃燒爐的溫度區域,分別為370℃、340℃和85℃。葉片螺釘內的熱油溫度為315℃。
轉鼓通過抽氣,內部為負壓,水蒸氣和灰塵不能外逸。通過轉鼓和翼片螺桿的推動和加熱,污泥逐漸干燥并磨成顆粒,在轉鼓后端的低溫區通過S形空氣止回閥通過干泥螺桿輸送器輸送到儲藏室。污泥蒸發的水蒸氣通過系統抽風機輸送到冷凝和清洗吸附系統。
該干燥系統的特點是工藝簡單,污泥干燥度可控,干燥器的終端產物為粉末狀。
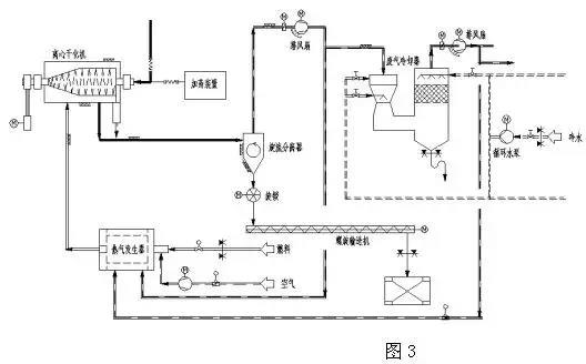
3.離心干燥技術(即脫水干燥一體機)
如圖3所示,離心干化機系統工藝流程圖。

稀污泥從濃縮池或消化池進入離心干燥機,干燥機內的離心機脫水污泥,機械離心脫水后的污泥以細粉狀從離心機出料口高速排出,高熱空氣以適當的方式引入離心干燥機內部,遇到細粉狀污泥,最短時間內干燥到固化率80%左右。
干燥后的污泥顆粒以70℃的氣動方式從干燥機排出,與濕氣一起進入旋流分離器進行分離。部分濕氣進入洗滌塔,洗滌塔濕氣中的大部分水分凝結析出,凈化后的廢氣以40℃的溫度離開洗滌塔。
該干燥系統的特點是工藝簡單,省去了污泥脫水機和從脫水機到干燥機的儲存、運輸和運輸裝置。
4.間接多盤干燥技術(珍珠工藝)
其工作原理是:機械脫水后的污泥(含固化率25%~30%)送入污泥緩沖料倉,然后通過污泥泵送至涂層機。涂層機中再循環的干污泥顆粒與輸入的脫水污泥混合,在干顆粒核的外層涂上一層濕污泥形成顆粒。這個涂層過程很重要。內核是干的(含固化率>90%),外層是濕污泥。涂有濕污泥的顆粒被送入硬顆粒造粒機(多盤干燥器),倒入造粒機上部,均勻分散在頂層圓盤上。
通過與中央旋轉主軸連接的耙臂耙的作用,污泥粒子在上層圓盤上進行圓周運動。污泥粒子從造粒機的上部圓盤由重力作用到造粒機的底部圓盤,粒子在圓盤上運動時直接與加熱表面接觸干燥。污泥粒子逐漸增大,與蚌中珍珠的形成過程相似,最終形成堅固的粒子也被稱為珍珠技術。
干燥后的粒子溫度為90℃,粒徑為14mm,離開干燥機后,從斗式提升機送到分離料斗,一部分分離回涂層機,剩馀的粒子進入冷卻器冷卻到40°送到粒子倉庫。
污泥干燥過程所需的能量由熱油傳遞,溫度為260~230℃的熱油在干燥機內空心盤內循環,從干燥機排出的接近115℃的蒸汽凝結,用熱交換器凝結的熱水溫度為50~60℃。
這種間接多盤干燥器又稱造粒機,立式多層分布,間接加熱。
特點:干燥造粒過程中氧濃度小于2%,避免了著火爆炸的危險。顆粒圓形、堅固、無灰塵、均勻,熱值高,可作為燃料使用。尾氣經冷凝水洗后送回燃燒爐,產生臭味的化合物完全分解,尾氣能滿足嚴格的排放標準。
5.流化床污泥干燥技術。
如圖5所示,流化床污泥系統工藝框圖。

其工作原理是將脫水污泥輸送到污泥計量倉庫,用污泥泵將污泥輸送到流化床污泥干燥機的供給口,分配污泥。流化床污泥干燥機從底部到頂部基本由三部分構成,干燥機最下面是風箱,用于將循環氣體輸送到流化床裝置的不同區域,其底部設有特殊的氣體分布板,用于輸送惰性流化氣體。
中段用于蒸發水的熱量將通過加熱熱油輸送到流化床。上部是抽吸罩,用于將流化的干燥顆粒與循環氣體分離,而循環氣體與污泥顆粒和蒸發的水分離開干燥器。干燥機內干燥溫度為85℃,產生的污泥顆粒被循環氣體流化,產生劇烈混合。
由于流化床依靠其自身的熱容量,停留時間長,產品數量大,即使進料質量或水分波動,也能保證干燥均勻,污泥顆粒和灰塵通過旋轉氣鎖閥通過循環氣體帶出流化層,污泥顆粒通過旋轉氣鎖閥送至冷卻器,冷凝至小于40℃,通過輸送機送至產品倉庫。
灰塵、污泥細粒與流化氣體在旋風分離器分離,灰塵、污泥細粒通過計量螺旋輸送機,從灰倉輸送到螺旋混合器。在那里灰塵與脫水污泥混合并通過螺旋輸送機再送回到流化床干燥機。干燥機系統和冷卻器系統的流化氣體均保持在一個封閉氣體回路。
循環氣體將污泥細粒和蒸發的水分帶離流化床干燥機。污泥細粒在旋風分離器內分離,而蒸發的水分在一個冷凝洗滌器內采用直接逆流噴水方式進行冷凝。蒸發的水分以及其它循環氣體從85℃左右冷卻為60℃,然后冷凝,冷凝下來的水離開循環氣體流回到污水處理區,冷凝器中干凈而冷卻的流化氣體又回到干燥機,干化污泥由冷卻回路氣體卻冷到低于40℃。
該干化系統的特點是:無返料系統,間接加熱,干燥機本身無動部件,故幾乎無需維修,但干化顆粒的粒徑無法控制。
除上述外還有閃蒸式干燥器、螺旋式干燥機、薄膜干燥器、噴霧式干化器、多效蒸發器、微波干化器、帶式干燥機、多床干燥器等,同一類型的干化設備在不同的生產廠家也各有其特點。